A gas utility committed to installing radios to increase coverage of an Automated Metering Infrastructure (AMI) meter-reading system, but needed to expedite the approval process for 20 installations across multiple jurisdictions. Our team developed the submittal packages to obtain approvals for installing radio equipment on foreign utility poles.
Sixty Mountain provided the joint use services required to fulfill AMI application submittals, making it possible for easy antenna installation approval.
Utility Client
The target sites were scattered across Western Washington, spanning different electric utilities and jurisdictions with varying rules for antenna attachments. The client needed final submittal packages for all 20 locations within four weeks.
Our team provided immediate field data collection and analysis at each location. Data was collected with a TruPulse 200x and the LaserSoft Joint Pole App. We stayed in communication with each approving jurisdiction to ensure the final packages would be compliant.

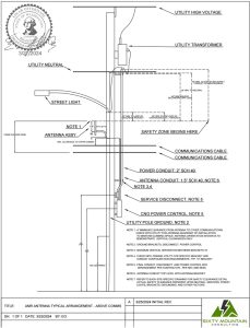
An equipment and installation detail was developed to comply with all jurisdictional rules at the target locations.

Structural analysis was performed in PLS-POLE and PLS-CADD. Detailed 3D drawings communicated any NESC violations and the make-ready work required to bring each location into compliance.
![]() |
A full report detailing the necessary make-ready work was compiled and supplied to the client for submittal to each jurisdiction.

The client included our design and analysis with their attachment applications, and all were approved for installation.

BOTTOM LINE
- A client needed correct, accurate, and NESC-compliant foreign utility attachment packages on a short turnaround
- Our team delivered thorough, timely design submittals that were accepted and approved by each jurisdiction
English
Français
